目前中央空調工程安裝時,水系統上都會配有穩壓補水裝置,以防止系統內部缺水導致機組運行異常,進而減短空調系統元器件(如水泵、水流開關等)的使用壽命,影響產品質量。閉式空調水系統在運行時間較長時,空調內部會因為各種原因導致系統內部水流量不足,其中包括漏水、蒸發等,且空調在安裝調試時也可能會帶入空氣進入水系統。而系統水流量不足會影響機組的正常使用,會給水系統元器件帶來致命的影響,比如水泵及水流開關等,水流量不足將會嚴重影響水泵的運行,氣體的存在會使水流開關異常,機組運行異響等,會大大降低用戶體驗。,所以空調穩壓
1 節能
自動變頻恒壓供水設備可根據用戶的實際用水量和使用壓力自動檢測,并調整電機的轉速(功耗),使設備始終處于高效工作狀態州。
2 供水管網壓力穩定
自動變頻恒壓供水設備由微電腦組成,自動閉環控制,可在0.5秒內恢復正常壓力,壓力調節精度為設定值的±5%。
3 占地面積小,投資少,安裝周期短。
自動變頻恒壓供水設備與其他舊供水設備相比節省3~16倍,與建水塔相比節省15%~60%的投資。該設備體積小,裝配 易于安裝和調試,運輸和安裝周期短。
4 全保護功能,運行安全可靠,操作簡便
自動變頻恒壓供水設備主機采用進口變頻器,具有欠壓 過壓 過流 過載 短路 過熱 失速防止等保護功能,故障使用時間超過100,000小時。設備配電控制部分采用智能控制原理,操作方便實用,設備工作狀態一目了然,方便非專業人員快速掌握。
5 供水功能,保險系數高
當自動變頻恒壓供水設備在本地發生故障時,可以啟用應急功能繼續供水。長江設備可自動連接市政供水管網,具有雙恒壓功能,可滿足國內生產用水的常壓和流量。它可以在發生火災時自動轉換為高壓和大流量供水,可以在一臺機器上使用。
6 適用范圍廣
自動變頻恒壓供水設備的供水壓力為0.15~2.0MP,供水高度為10-200m,單臺設備每小時供水量為10~50000m3/h。它可用于在大中轉換小型自來水;它可以用于企業和企業。單元、住宅區、農村生產 壽命 辦公室水。
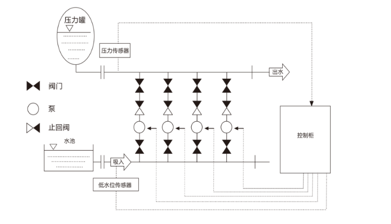
在閉環系統中,為了確保系統壓力的穩定性,需要調節的膨脹設施。當系統壓力降低時,與其連接的壓力罐的水室壓力也降低,空氣室的容積膨脹,壓力也降低。當控制系統設置下限時,水泵自動打開以補充系統,直到達到設置。設定壓力上限,泵停止運轉。當系統中的水被加熱時,溫度升高,體積膨脹,氣室被擠壓,壓力系統的壓力升高。達到極限值時,系統中的水通過安全釋放裝置進入膨脹機(或軟化水箱)。系統壓力也下降到設定值并停止壓力釋放。達到定壓補水的作用。

定壓補水裝置
產品推薦